Model: DAL-361S|スタンダードタイプ(1段型)|ダイアフラム型ドライ真空ポンプ|真空ポンプ(低・中真空)|製品情報|ULVAC SHOWCASE

ダイアフラム型ドライ真空ポンプ
スタンダードタイプ(1段型)
Model: DAL-361S

アルバック

Model: DAL-361Sの導入・購入・検討について

スタンダードタイプ / 1段排気方式 / サーマルプロテクター内蔵 / 入力端子台付き(コードなし)

特長

  • 豊富な実績を持ち、低価格を実現したドライ真空ポンプのスタンダードタイプ。
  • 接ガス部に油を使用していないドライタイプの真空ポンプ。
  • 用途に合わせて選べる豊富なラインナップ。
  • 1段排気方式は、2段排気方式より大きい排気速度。
  • 自動復帰型サーマルプロテクター内蔵による安全設計。
  • 大気圧から作動が可能。
  • シンプル構造で、メンテナンスが容易。

仕様

    50Hz 60Hz
実効排気速度 L/min 360 390
到達圧力※1 Pa (kPa) 17.3×103 (-84.0)
使用電動機※2   3相, 200V, 0.5kW, 4P
全負荷電流 A 2.4 2.9
質量 kg 37
吸・排気口径(メネジサイズ) mm O.D.Φ21×I.D.Φ15 (G 1/2)
使用雰囲気温度範囲 7~40
最大寸法 mm 388(W)×523.6(L)×274(H)
※1:到達圧力の( )内はゲージ圧表示となります。
※2:電源プラグおよび電源コードは付属していません。

対応規格/電圧

Model 認証規格 CE
自己宣言

100V

200V

200V

220V
DAL-361S
●:標準、○:オプション対応、-:対応不可

使用上の注意

負荷運転時にポンプを停止し、直後に再度運転する場合、再起動しない事があります。
この場合はポンプ内部を大気圧に戻してください。
腐食性ガス、有機溶剤、液体及び凝縮性ガス(水蒸気等)は吸引しないでください。
また、ゴミやホコリ等がポンプ内に入らないようにしてください。
屋内専用のポンプです。
雨や水のかかるような場所や屋外には設置しないでください。

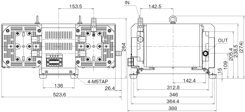
寸法図

zu_dal181d_361s.png

排気速度曲線

curve_dal361s.png

このサイトでは、お客様の利便性や利用状況の把握などのためにCookieを使用してアクセスデータを取得・利用しています。Cookieの使用に同意する場合は、
「同意しました」をクリックしてください。「個人情報保護方針」「Cookie Policy」をご確認ください。

同意しました